生活污水处理用接触氧化法,这个流程合理吗?

[复制链接]
查看846 | 回复5 | 2022-2-28 11:26:39 来自手机 | 显示全部楼层 |阅读模式
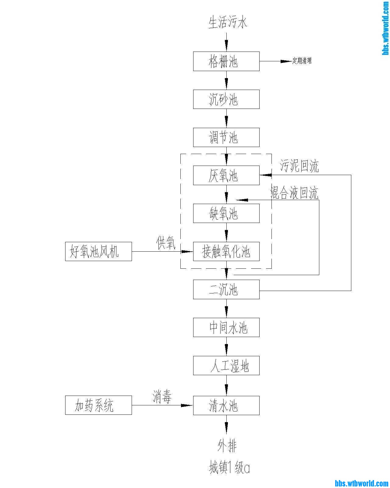
生活污水处理用接触氧化法,这个流程合理吗?有什么问题
112637gmkmi0hcetc21amm.jpg
回复

使用道具 举报

放牛班班长 | 2022-2-28 13:32:23 | 显示全部楼层
多大规模的污水站。工艺上到没啥,可以
回复

使用道具 举报

和现实虚伪一下 | 2022-2-28 14:30:48 来自手机 | 显示全部楼层
正常工艺流程
回复

使用道具 举报

854184 | 2022-2-28 15:48:02 来自手机 | 显示全部楼层
放牛班班长 发表于 2022-2-28 13:32
多大规模的污水站。工艺上到没啥,可以

一天300方
回复

使用道具 举报

放牛班班长 | 2022-2-28 17:09:03 | 显示全部楼层

还好 看用的人工湿地 农村污水吗
回复

使用道具 举报

歌词里选n称 | 2022-2-28 18:20:24 来自手机 | 显示全部楼层
好像缺污泥池啊
回复

使用道具 举报

您需要登录后才可以回帖 登录 | 注册 微信登录

本版积分规则